Zum Hauptinhalt springen Zur Suche springen Zur Hauptnavigation springen
schneller Versand
Telefonische Beratung
Rufen Sie gerne an
Rechnungszahlung für Firmen/Behörden
Telefon: +49 (0)7362 - 919093

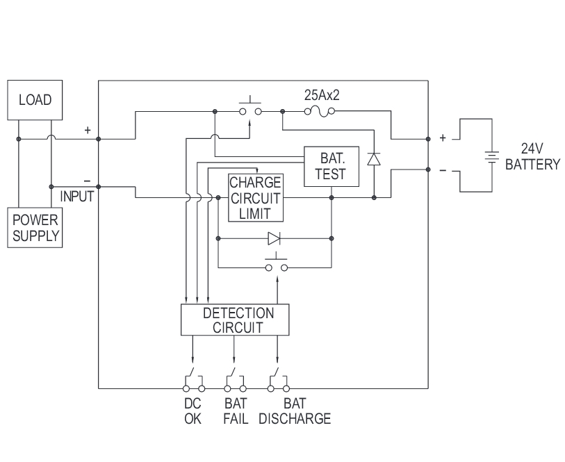
DC USV Modul 24V Akku Ladegerät zu 24V Netzteilen mit Status-LEDs und Störmeldekontakten

Produktinformationen "DC USV Modul 24V Akku Ladegerät zu 24V Netzteilen mit Status-LEDs und Störmeldekontakten"

24V USV Modul Akkulader für DIN-Schienen als DC USV-System  

Anschluss einfach parallel zur bestehenden 24V Gleichspannungsversorgung und einem externen optionalen 24V Bleiakku, geeignet für 24V Systeme bis 40A, integrierter Akkulader mit Schutz gegen Akkuverpolung,  Relaisausgang und LED-Anzeige für DC-Spannungsversorgung o.k., Akku o.k. und Akku entladen.

  • 24V DC USV-System mit integr. Akkuladesystem montierbar auf üblichste 35mm DIN-Schienen 

  • Anschluss parallel zur 24Volt Netzteil Stromversorgung

  • geeignet für 24V DC Systeme bis 40A Laststrom z.B. 2x12V Akku in Serie 

  • 3in1 DC-USV-Modul mit Batterieüberwachung + Lastausgang + integrierter Akkutester bzw. 

  • vollständige Diagnose und Überwachung von 24V DC-Ausgangs (OK) Batterieentladung und Batterieausfall + Schutz gegen Akkuverpolung 

  • Primär ausgelegt für Blei-Säure-Batterie, Bleigel Akkus, AGM 

  • Kapazitätsbereich der Akkus  4Ah bis 135Ah  ( Pufferzeiten siehe weitere Bilder ) 

  • Ladestrom bis 2A automatisch überwachend 

  • Integrierte Störmeldekontakt über Relaisausgang

  • Relaisausgang 3x potentialfreie Schließerkontakte als Statuskontakte für externe Anzeige Überwachung 

  •    Relais-Funktionen parallel zur LED-Anzeige z.B. 

  •    Relaiskontakt geschlossen wenn Gleichspannung OK und zwischen 21V und 29V ( LED Grün = OK ) 

  •    Relaiskontakt geschlossen bei entladener oder defekter Batterie / Akku ( LED Rot ) 

  •    Relaiskontakt geschlossen bei zu hohem Entladestrom der Batterie / Akku ( LED Gelb ) 

  • 3-fach LED-Anzeige 

  •     für Status-Anzeige DC-Spannungsversorgung o.k.

  •     Batterie... Akku OK ( Grüne LED = DC BUS OK ) und 

  •     Gelbe LED = BAT Discharge und 

  •      Akku defekt bzw. kompplet entladen ( ROT = BAT-FAIL ) 


  • Technische Daten : 

  • Eingangsspannungsbereich: 24V...29Vdc 

  • Eingangsnennstrom: bis zu 40A 

  • Akku-Spannungsbereich: 21...29V DC 

  • Akku-Strombereich: 0...40A 

  • Akku-Ladestrom: 0-2A typisch für Akkukapazität 4...135Ah 24V Akkus 

  • Relaiskontakte Belastbarkeit bis 30VDC max 1A über Schraubklemmen 

  • Betriebstemperaturbereich: -30...+70°C 

  • Vibrationsfest im Bereich : 10-500Hz 2G 10min 

  • Kontakte: Schraubklemmen 

  • Bauform: für Hutschiene übliche 35mm 

  • Abm.: Bautiefe ab Hutschiene: 113,5mm / B: 63mm / H: 125,2mm 

  • Gewicht: 420gr 

  • Sicherheitsstandard und erfüllte Normen: 

  • EMC Emission : BS EN/EN55032(CISPR32) 

  • EMC IMMUNITY : BS EN/EN61000-4-3 / BS EN/EN61000-4-4 / BS EN/EN61000-4-5 / BS EN/EN61000-4-6 / BS EN/EN61000-4-8 

  • Optional erhältlich ist noch ein Redundanzmodul = DRDN20-24 das ist ein 20A Redundanzmodul, das zusammen mit einer Stromversorgung ( Netzteil ) verwendet werden kann, um die Zuverlässigkeit des Gesamtbetriebs zu verbessert.

  • Lieferung ohne Akku ( siehe Zubehör 2x12V = 24V xxAh )

0 von 0 Bewertungen

Durchschnittliche Bewertung von 0 von 5 Sternen

Bewerten Sie dieses Produkt!

Teilen Sie Ihre Erfahrungen mit anderen Kunden.


Produktgalerie überspringen

Zubehör

Nur 9 auf Lager!
Rabatt
12V Bleiakku 12V 26Ah AGM Blei Vlies 166x175x125mm
12V Bleiakku 12V 26Ah AGM Blei Vlies 166x175x125mm

Hochwertiger 12 Volt 26Ah AGM Blei Vlies Akku Typischer Einsatz: Brandmeldetechnik Alarmtechnik Industrie Telekommunikation USV-Anlagen / UPS Solaranwendungen (Inselanlagen) auch Freizeit / Hobby / Gartenhaus usw. Stand-by-Anwendungen Gewerbliche Einsätze  Bei diese, Akku handelt es sich um einen AGM Akku (Blei-Vlies), der speziell für den anspruchsvollen Einsatz konzipiert wurde.  Technische Daten: Solider Bleiakku AGM VRLA ( Vlies-Akku ) Wartungsfrei Anschlüsse: integriertes Gewinde für M5 Schraube Spannung: 12 Volt Nomina Capacity: 26Ah 20 hor rate Innenwiederstand: 12mOhm Maximum Discharge Current for 5 seconds 390A Charging Methode (Float Charging): 13,6....13,8V Charging Methode (Cycle Use): 14,5....14,9V Betriebstemp.: -15°C bis +50°C Optimalbereich: 5°C bis 35°C Gehäusematerial: UL94HB UL94V-0 flammwidrig Sicherheitsanwendungen zugelassen VdS-Nr.: G111095 Abmessungen: L:166mm B:175mm H:125mm Gewicht: 8,13kg Passende Ladegeräte siehe ( Zubehör-Register )

Verkaufspreis: 79,00 € Regulärer Preis: 89,00 € (11.24% gespart)
Rabatt
24V 1,7A Netzteil 40W für Hutschiene einstellbar 24V 25V 26V 27V 28V 29V 30V
24V 1,7A Netzteil 40W für Hutschiene einstellbar 24V 25V 26V 27V 28V 29V 30V

24V 40W Netzteil direkt auf DIN-Schiene (Hutschiene) montierbar ideal für Maschinenbau, Schaltschrankmontage, Sicherheitstechnik usw. geschlossene Bauform Berührgeschützte Schraubanschlüsse Überlastschutz durch Strombegrenzung, auto recovery Überspannungsschutz · kurzschlussfest hoher Wirkungsgrad und LED-Anzeige für Power-On + 100 % Burn-In-Test unter Volllast eingebauter Entstörfilter geringe Restwelligkeit Technische Daten: Eingangsspannung 85...264Vac oder 120...370Vdc Ausgangsspannung: 24Vdc (Gleichspannung) stabilisiert Feineinstellung (24...30V) / Leistung: 40,8 Watt Ausgangsstrom: 0....1,7A Restwelligkeit: 150mV Wirkungsgrad: 88% Setup Rise Time: 500ms Hold Up Time: 50ms Überspannungsschutz: 105...150% Betriebstemperaturbereich: - 20 ... + 70 °C Anschluss über Schraubklemmen Gewicht: 0,3kg Abmessungen: T:100mm B:40mm H:90mm

Verkaufspreis: 19,95 € Regulärer Preis: 24,95 € (20.04% gespart)
Rabatt
24V Netzteil 24V 120W 5A für DIN Hutschiene Eingang 230VAC NDR120
24V Netzteil 24V 120W 5A für DIN Hutschiene Eingang 230VAC NDR120

24V 5A Netzteil für die Hutschienen DIN Rail Montage  24Volt Netzteil mit 120-Watt Leistung. Ideal für alle 24Volt Verbraucher aller Art. Extrem stabiles und robustes 24V Industrienetzteil. Einsatzbereich Schaltschrankbau, Maschinenbau, LED Stromversorgung usw. stabilisierte 24Volt Ausgangsspannung Technische Daten: direkt auf 35mm DIN-Schiene montierbar berührsichere Schraubklemmen weiter Eingangsspannungsbereich Eingangsspannung: 230Vac typisch Weitebereichseingang: 90...264Vac Wechselstrom oder 127...370Vdc Gleichspannung Eingangsfrequenz: 47..63 Hz Ausgangsspannung: 24V DC stabilisierte Gleichspannung Ausgangspannung über Poti 24...28V nachstellbar Poti unterhalb der 4er Ausgangsklemme im Frontbereich Belastbarkeit Ausgang: 0-5A = max 5000mA bei 24V Mindestlast Nein Line Regulation: +/-2% Load Regulation: +/-1% Restwelligkeit: nur 100mV Voltage Tolerance: +/-2% Leistung: max 120Watt Effektivität: 88% 100% full load burn-in test Ausganggschutz (Überspannung): 29..33V Kurzschlusschutz: Ja automatisch Betriebstemperaturbereich: -20... +70 °C Überspannungsschutz: Ja 120-140% Leistungsbegrenzung Setup, Rise, Hold Time: 1200ms, 60ms, 16ms by 230V AC Over Load Protection: 105-150% of rate load Abmessungen: B: 40mm H: 125,2mm T: 113,5mm Gewicht: 0,6kg  Erfüllt Normen : Sicherheit : UL508,  BS EN/EN62368-1, EAC TP TC 004 approved;(meet BS EN/EN60204-1) RoHs : Ja  EMC Emission : Compliance to BS EN/EN55032 (CISPR32), BS EN/EN61204-3 Class B,                            BS EN/EN61000-3-2,-3, EAC TP TC 020 EMC Immunity : Compliance to BS EN/EN61000-4-2,3,4,5,6,8,11, BS EN/EN55024,                            BS EN/EN61000-6-2 (BS EN/EN50082-2),                            BS EN/EN61204-3, heavy industry level, criteria A, EAC TP TC 020

Verkaufspreis: 27,90 € Regulärer Preis: 34,95 € (20.17% gespart)
Nur 1 auf Lager!
Rabatt
12V Bleiakku 12V 4,5Ah 100x70x90mm
12V Bleiakku 12V 4,5Ah 100x70x90mm

Bleiakku geeignet für USV, Funklautsprecher von VIVANCO passend bei Vivanco 8488, FMS9080, ReVolt USV, Kinderfahrzeuge ersetzt auch LC-R124R5P u.v.w.m.  Wiederaufladbar, wartungsfrei und verschlossen durch Ventilregulierung. Niedrige Selbstentladung, lange Gebrauchsdauer, einfache Ladung, kein Gefahrengut. Technische Daten: Spannung: 12 Volt Leistung: 4,5Ah = 4500mAh  Kontakte: 2 x 4,8mm Flachstecker  Charging Voltage 14.4 to 15.0Volt Maximum Charging Current: 1.35A Standby use: Float Charging Voltage 13.50 to 13.80V Abmessungen siehe auch Zeichnung weitere Bilder : Höhe: 101mm mit Kontakten: 107mm Breite: 70mm Tiefe:  90mm Gewicht: 1,83kg

Verkaufspreis: 18,95 € Regulärer Preis: 23,95 € (20.88% gespart)
Nur 1 auf Lager!
Rabatt
12V Bleiakku 12V 12Ah 151x98x94mm Kontakte 6,3mm
12V Bleiakku 12V 12Ah 151x98x94mm Kontakte 6,3mm

12V Bleiakku wiederaufladbar, wartungsfrei und verschlossen durch Ventilregulierung. Niedrige Selbstentladung, lange Gebrauchsdauer, einfache Ladung, kein Gefahrengut. Spannung 12 Volt Kapazität: 12Ah = 12.000mAh Mit 2x 6,3mm Flachstecker Anschlüsse Beide Kontakte auf der schmalen Seite Abstand der Kontakte ca.: Mitte-Mitte 79mm Initial Current 3,6A max  Stand by use: 13,5..13,8V  Cyclice Use: 14,4..15,0V   Abmessungen: L:151mm B:98mm H:94mm Gewicht: 6,5kg

Verkaufspreis: 36,50 € Regulärer Preis: 49,90 € (26.85% gespart)
12V Bleiakku 12V 7,2Ah 151x65x94mm mit 6,3mm Kontakten
12V Bleiakku 12V 7,2Ah 151x65x94mm mit 6,3mm Kontakten

12V Bleiakku 7,2Ah 151x65x94mm mit 6,3mm Kontakten versiegelt, vollständig wiederaufladbar, wartungsfrei.Zur Verwendung als sekundäre 12V Stromquelle 12V Bleiakku   wartungsfrei und verschlossen durch Ventilregulierung. Niedrige Selbstentladung, lange Gebrauchsdauer, einfache Ladung, kein Gefahrengut. Mit 2x 6,3mm Flachstecker  Anschlüssen. Beide Kontakte auf der schmalen Seite Abstand der Kontakte. ca.: Mitte-Mitte 44mm. Initial Current 2,16A Stand by use: 13,5..13,8V Cyclice Use: 14,4..15,0V   Abmessungen: L:151mm B:65mm H:94mm Gewicht 2,7Kg

Regulärer Preis: 24,90 €
12V Bleiakku 12V 26Ah 175x166x126mm
12V Bleiakku 12V 26Ah 175x166x126mm

12V 26Ah Bleiakku wartungsfreier Akku. LONG liefert eine große Pallette von Bleibatterien, die für Sicherheitsanwendungen zugelassen sind. Durch den geringen Innenwiderstand sehr gut geeignet für Alarmanlagen und unterbrechungsfreie Stromversorgungen, Beleuchtungstechnik oder auch als Solarakku. Die Batterien sind zertifiziert nach VdS (Verband der Sachversicherer) Typische Einsatzbereiche: Sicherheitstechnik Brandmeldetechnik Alarmtechnik Industrie Telekommunikation, USV-Anlagen / UPS auch Freizeit / Hobby / Gartenhaus usw. Stand-by-Anwendungen Gewerbliche Einsätze Technische Daten: Betriebstemp.: -15°C bis +50°C. Optimalbereich: 5°C bis 35°C. Solider Bleiakku AGM Wartungsfrei Anschlüsse: F3 mit Querloch 5,5mm für M5 Schraube Spannung: 12 Volt Nomina Capacity: 26Ah 20 hor rate Innenwiederstand: 11mOhm Maximum Discharge Current for 5 seconds 390A Charging Methode (Float Charging): 13,5....13,8V Charging Methode (Cycle Use): 14,4....15,0V Entladen in 10h 23,8Ah / Entladen in 20h 26Ah. Betriebstemp.: -15°C bis +50°C. Optimalbereich: 5°C bis 35°C. Gehäusematerial: UL94HB UL94V-0 flammwiedrig VdS-Nr.: G199098 Abmessungen: L:166mm B:175mm H:125mm Gewicht: 9,53kg

Regulärer Preis: 82,95 €
12V Bleiakku 12V 2,2Ah 178x35x61mm Kontakte 4,8mm(2.3Ah)
12V Bleiakku 12V 2,2Ah 178x35x61mm Kontakte 4,8mm(2.3Ah)

12V 2,2Ah Bleiakku(2.3Ah) wiederaufladbar, wartungsfrei und verschlossen durch Ventilregulierung Niedrige Selbstentladung, lange Gebrauchsdauer, einfache Ladung, kein Gefahrengut. Dieser wartungsfreie Blei-Säure-Akku kann in Notstromversorgungen, Modellen, Alarmanlagen, Solaranlagen und Notbeleuchtungen eingesetzt werden. Nennspannung: 12 Volt  Kapazität: 2,2Ah = 2200mAh 2x 4,8mm Flachstecker Anschlüsse ( Faston Tab 187 ) Beide Kontakte gegenüberliegend auf langen Seite Abstand der Kontakte wiederaufladbar wartungsfrei und verschlossen durch Ventilregulierung niedrige Selbstentladung lange Gebrauchsdauer einfache Ladung kein Gefahrengut Lageunabhängig zu betreiben auslaufsicher durch GEL Technik VDS-Nr. G104019 Stand by use: 13,5..13,8V / Cyclice Use: 14,4..15,0V Initial Current 0,66A Abmessungen: L:178mm B: 34,8mm H:60,8mm Gewicht: 1,06kg Weitere Technische Daten:  Internal Resistance (at 1KHz) Approx. 37 mOhm  Maximum Discharge Current for 5 seconds: 44A Cycle use: Charging Voltage 14.4 to 15.0V Maximum Charging Current: 0.66A Standby use: Float Charging Voltage 13.50 to 13.80V Case Material ABS (UL94 HB flame retardant case / cover) Betriebstemperatur -15 °C - 40 °C Nominal Capacity 20 hour rate (0.11A to 10.50V) 2.2Ah 10 hour rate (0.209A to 10.50V) 2.09Ah 5 hour rate (0.374A to 10.20V) 1.87Ah 1 C (2.2A to 9.60V) 1.25Ah 3 C (6.6A to 9.60V) 0.88Ah Passende Ladegeräte und weiteres Zubehör siehe (Zubehör-Register)

Regulärer Preis: Ab 12,95 €
Produktgalerie überspringen

Ähnliche Artikel

12V 11A Netzteil mit Akku Anschluss Ladefunktion und Netzausfallschutz DC USV
12V 11A Netzteil mit Akku Anschluss Ladefunktion und Netzausfallschutz DC USV

12Volt Netzteil mit USV Funktion (12V Notstromversorgung mit Akkupufferung) 12V 11A Schaltnetzteil mit Ladefunktion und Netzausfallschutz 12-13,8V 11A Netzteil mit 0,5A Ladefunktion Akkuanschluss und Netzausfallschutz gleichzeitig 12V Geräte betreiben und Bleiakku oder Bleigelakku laden empfohlene Akkukapazität: 2Ah bis 50Ah Häufig wird in der Elektronik eine Stromversorgung mit Netzausfallüberbrückung benötigt. Umschaltzeit nicht vorhanden da Ausgang dauernd ON über angeschlossenen Akku  Ideal für die Steuerungstechnik, Funktechnik, Messtechnik, fernbetriebene Systeme, Fertigungssteuerungen und zahlreiche andere 12V Systeme benötigen eine netzausfallsichere Stromversorgung Hier ist eine fertige Lösung Netzteil mit Akkuanschluss  Technische Daten: Eingangsspannungsbereich: 88...264Vac  47...63Hz oder 124-370Vdc Leistung: bis 151 Watt Ausgangsspannnung: 12Volt Gleichspannung ( 13,8V )  Leistung Ausgang 0-11,5A max. 11,5A ( 11A Netzteil + 0,5A Ladestrom Akku )   Ausgangsspannung über bedingt vom Akku über Poti einstellbar ( 12....14,4V ) Geringe Restwelligkeit nur 150mV USV Modus intengriert für Pufferfunktion Bei Stromausfall wird die 12V Spannung des Akkus direkt an den 12V Geräteausgang automatisch durchgebrückt Anschluss mit Ladefunktion (13,8V für Akku (Blei, Blei-Gel) Anschluss für 12-13,8V Pufferakku (Bleiakku) bis 50Ah Empfohlene Akkukapazität: 2Ah bis 50Ah, je nach angeschlossenem Verbraucher und Pufferzeit Integriertes Ladegerät für den angeschlossenen optionale 12V Bleiakku automatische Laderegelung des angeschlossenen Akkus Ladestrom max. 0,5A Akkuschutz durch integrierte Sicherung Batterie Low Erkennung: 10V +/-0,8V Dabei überwacht die Low-Schutzschaltung die Spannung des Akkus.  Ab 10,5V und darunter wird der Akku vom Verbraucher getrennt   2 Schraubanschlüsse für 12V Ausgang ( Last )   2 Schraubanschlüsse für 12V Akku ( Bleiakku ) 3 Netzteingang (L+N+PE) Überspannunssschutz für den Ausgang: 15,87-18,63V Kurzschlußfest Überlastschutz 105-135% Netzausfallüberbrückung 20ms Überspannungschutz 110-150% Hoher Wirkungsgrad: 80% Soft-Start mit Strombegrenzung Eingebauter Entstörfilter PFC PF>0,92 100% Burn-In Test unter Vollast Leistungsbegrenzung mit Wiederanlauf im Kurzschlussfall Temperatureinssatzbereich: -10°...+60°C Schraubanschlüsse:  L+N+PE = 230V Netzeingang BATT(+) und BATT (-) für externen Bleiakku DC(+) und DC)-) Ausgang für Last 2-pol Steckverbinder CN1 Anschluss für Reset Switch Lochblechgehäuse mit M3 Gewinde für die Befestigung mit Hutschienenclips o.ä. Abm.: L: 199mm H: 50mm B: 110mm Gewicht: 0.88kg optional erhältlich passendes Kunststoff-Gehäuse z.B. Bst Nr  52-625-00850 Passendes Zubehör wie 12V Bleiakkus mit unterschiedlicher Leistung siehe (zubehör-Register)   Dieses Netzteil mit Akkuanschluss für Bleiakku Pufferung ist wie folgt erhältlich :    als 12V Ausführung  Art-Nr 93-808-04650 = Netzteil Case 230V mit Akkuanschluss 230V auf 12V DC   50W 3,0A+0,5A Ladestrom Art-Nr 93-808-04250 = Netzteil Case 230V mit Akkuanschluss 230V auf 12V DC 150W 11A+0,5A Ladestrom  als 24V Ausführung  Art-Nr 93-808-04660 = Netzteil Case 230V mit Akkuanschluss 230V auf 24V DC   50W 1,5A +0,3A Ladestrom Art-Nr 93-808-04662 = Netzteil Case 230V mit Akkuanschluss 230V auf 24V DC   60W 2,0A +0,2A Ladestrom oder 1,7A +0,5A Ladestrom  Art-Nr 93-808-04260 = Netzteil Case 230V mit Akkuanschluss 230V auf 24V DC 150W 5,0A+0,5A Ladestrom    

Regulärer Preis: Ab 60,50 €
Rabatt
24V 5A Netzteil mit Akku Anschluss Ladefunktion und Netzausfallschutz DC USV
24V 5A Netzteil mit Akku Anschluss Ladefunktion und Netzausfallschutz DC USV

24Volt Netzteil mit USV Funktion (24V Notstromversorgung mit Akkupufferung) 25V 5,5A Schaltnetzteil mit Ladefunktion und Netzausfallschutz 24V 5,5A Netzteil mit Ladefunktion Akkuanschluss und Netzausfallschutz gleichzeitig 24V Geräte betreiben und Bleiakku oder Bleigelakku laden empfohlene Akkukapazität: 2Ah bis 24Ah(z.B. 2x12V Akku) Häufig wird in der Elektronik eine Stromversorgung mit Netzausfallüberbrückung benötigt. Umschaltzeit nicht vorhanden da Ausgang dauernd ON über angeschlossenen Akku  Ideal für die Steuerungstechnik, Funktechnik, Messtechnik, fernbetriebene Systeme, Fertigungssteuerungen und zahlreiche andere 24V Systeme benötigen eine netzausfallsichere Stromversorgung Hier ist eine fertige Lösung Netzteil mit Akkuanschluss  Technische Daten: Eingang 230VAC typisch  Eingangsspannungsbereich: 88...264Vac  47...63Hz oder 124-370Vdc Leistung: bis 151 Watt Ausgangsspannnung: 24 Volt stabilisierte Gleichspannung Leistung Ausgang 0-5A max. 5,5A ( Netzteil 5A + 0,5A Ladestrom )  Ausgangsspannung über Poti bedingt durch Akku regelbar ( 24V...29V ) Geringe Restwelligkeit nur 150mV USV Modus intengriert für Pufferfunktion Bei Netzausfall wird die Spannung des Akkus direkt an den 24V Geräteausgang durchgeschleift  Anschluss mit Ladefunktion für Akku (Blei, Blei-Gel, AGM) Anschluss für 24V Pufferakku (Bleiakku) bis 25Ah ( z.B. 2 x 12V Akku ) Empfohlene Akkukapazität: 2Ah bis 25Ah, je nach angeschlossenem Verbraucher und Pufferzeit Integriertes Ladegerät für den angeschlossenen optionale 24V Bleiakku automatische Laderegelung des angeschlossenen Akkus Akku Ladestrom automatisch bis max 0,5A Akkuschutz durch integrierte Sicherung Batterie Low Erkennung: 19,5V +1,5V -1V Dabei überwacht die Low-Schutzschaltung die Spannung des Akkus  Ab 19,5V und darunter wird der Akku vom Verbraucher getrennt 2 Schraubanschlüsse für 24V Ausgang (Last) 2 Schraubanschlüsse für 24V Akku (Bleiakku) 3 Netzeingang (L+N+PE) Überspannunssschutz für den Ausgang: 31,74-37,26V Kurzschlußfest Überlastschutz 105-135% Netzausfallüberbrückung 20ms ( Dies beziehen sich auf die Pufferzeit des Netzteils )  DC Online USV ( Eine Umschaltung per Relais zum Akku gibt es nicht, der Akku ist permanent Online )  Überspannungschutz 110-150% Hoher Wirkungsgrad: 84% Soft-Start mit Strombegrenzung Eingebauter Entstörfilter PFC PF>0,92 Eingang-Ausgang galvanisch getrennt  100% Burn-In Test unter Vollast Leistungsbegrenzung mit Wiederanlauf im Kurzschlussfall Temperatureinssatzbereich: -10°...+60°C Schraubanschlüsse:  L+N+PE = 230V Netzeingang BATT(+) und BATT (-) für externen Bleiakku DC(+) und DC(-) Ausgang für Last 2-pol Steckverbinder CN1 Anschluss für Reset Switch Lochblechgehäuse mit M3 Gewinde für die Befestigung mit Hutschienenclips o.ä. Abm.: L: 199mm H: 50mm B: 110mm Gewicht: 0.88kg Passendes Zubehör wie 2x 12V Bleiakkus mit unterschiedlicher Leistung siehe (Zubehör-Register) Dieses Netzteil mit Akkuanschluss für Bleiakku Pufferung ist wie folgt erhältlich :  als 12V Ausführung  Art-Nr 93-808-04650 = Netzteil Case 230V mit Akkuanschluss 230V auf 12V DC   50W 3,0A+0,5A Ladestrom Art-Nr 93-808-04250 = Netzteil Case 230V mit Akkuanschluss 230V auf 12V DC 150W 11A+0,5A Ladestrom  als 24V Ausführung  Art-Nr 93-808-04660 = Netzteil Case 230V mit Akkuanschluss 230V auf 24V DC   50W 1,5A +0,3A Ladestrom Art-Nr 93-808-04662 = Netzteil Case 230V mit Akkuanschluss 230V auf 24V DC   60W 2,0A +0,2A Ladestrom oder 1,7A +0,5A Ladestrom  Art-Nr 93-808-04260 = Netzteil Case 230V mit Akkuanschluss 230V auf 24V DC 150W 5,0A+0,5A Ladestrom  

Verkaufspreis: 64,95 € Regulärer Preis: 84,95 € (23.54% gespart)
Nur 1 auf Lager!
DC USV 24V NT 230V auf 24VDC 19zoll 3HE mit Ladegerät ohne Akku
DC USV 24V NT 230V auf 24VDC 19zoll 3HE mit Ladegerät ohne Akku

24V USV mit integriertem Ladegerät und Notstrommanagement in einem stabilen 19zoll Gehäuse (3HE) Bei Ausfall der Netzspannung erfolgt Umschaltung auf 24V DC Notstromversorgung für 24V Verbraucher aller Art ( 24V Akku erforderlich ) Ideal für 24V DC Verbraucher aller Art wie ELA-Zentralen, ELA-Verstärker, Alarmtechnik, Sicherheitstechnik usw. Alle verwendeten Bauteile in dieser Baugruppe sind von höchster Qualität, so dass auch die in der Technik geforderte Dauerbelastbarkeit gesichert ist. Das Gerät übernimmt die Ladung von 24V Blei-Notstromakkus, wobei ein elektronischer Regelkreis die Batterie vor Überladung schützt. Die automatische Umschaltung auf den Notstrombetrieb durch ein "Standard Netzausfall-Relais" erweitern den Einsatzzweck dieses Gerätes erheblich. Funktionen: 24V DC USV im Offline Verfahren die Umschaltung erfolgt durch ein externen Kontakt oder optionales "Netzausfall-Relais 1x EIN" 2x 24V DC Ausgänge mit je 32A über Schraubklemmen ( Fuse 40A ) und 3x 24V DC Ausgänge mit je 16A über Schraubklemmen ( Fuse 20A )  Leicht zugängliche Sicherungen Automatische Ladung von 24V Notstrombatterien Kapazitäts Status LEDs 40%, 60%, 80%, FULL Schutzschaltung gegen Überladung und Überspannung der Batterie Ladevorganganzeige und Ladezustand-LED Status LED AC / DC über dem Netzschalter Verpolungsschutzschaltung für Akkus Integrierter Summer ( Buzzer Ein-Aus schaltbar auf der Frontseite ) Die Autonomiezeit hängt von den verwendeten Akkukapazität und der gezogenen Leistung der Verbraucher ab  Akkus optional je nach benötigerter Kapazität wie folgt erhältlich interne Akkus  z.B. 2x12V 12Ah....bis... 27Ah erhältlich oder  externe Akkus z.B. 2x 12V 26Ah .... 65Ah über Schraubklemmen auf der Rückseite zum Anschluss einer externer optionaler Bleiakkus aller Art  ( Bitte achten Sie darauf, dass entweder nur die interne oder die externe Batterie angeschlossen ist ) Technische Daten: Integrierter Netzschalter auf der Frontseite Eingang 230VAC 50/60Hz über 3polige Kaltgerätebuchse LED Status Anzeigen für AC-Power / Ladevorgang und Kapazitäts Status LEDs 40%, 60%, 80%, FULL Ladegerät intern Ladeschlussspannung ca. 27,3V DC für 2x12V Akkus = 24V Akkupack ( Bleiakkau only ) Platz innen im Gerät für 2x Bleiakkus = Gesamt-Nutzfläche: B: 330mm T: 175mm H: 125mm siehe weitere Bilder !  Mögliche Platz intern somit je Akku max B:165mm x T:174mm  H:125mm  Bleiakkus optional z.B. 2x 12V je 26Ah Bst-Nr 66-850-00821 oder externe auch mit 12Ah, 14Ah ... 45Ah usw. Ladegerät Ladestrom max 2,5A bei 24V Stromverbrauch 105W Ausgänge für 24V DC Verbraucher 2x 24V DC Ausgänge mit je 32 A über Schraubklemmen auf der Rückseite ( Fuse 40A )  3x 24V DC Ausgänge mit je 16 A über Schraubklemmen auf der Rückseite ( Fuse 20A )  4pol Steuereingang über Schraubklemme für Stromausfallerkennung und Umschaltung Mögliche Ansteuerung  Klemme: Power Control Out    Über diesen Eingang werden bei Netzausfall die 24V Ausgänge aktiviert, dies    geschieht entweder über einen Schaltkontakt durch ein optionales    „Netzausfall-Relais“ (nicht im Lieferumfang Standard Schliesser Relais "siehe Plan"    oder durch den optionalen Leistungsverteiler JPD-322A  Klemme Switched Out    Geschalteter Ausgang durch welchen bei Netzausfall, in Verbindung mit dem    Leistungsverteiler JPD-322 A, die DC-Stromversorgung des Relaisfeldes JRG-220 A gewährleistet wird.  Unswitched Output    Ungeschalteter Ausgang, welcher auch im Alarmfall die ständige Notstromversorgung der   digitalen Sprechstellen JRA051 A/B und des Alarmschaltfeldes JES-120 A gewährleistet (in Verbindung mit JPD-322 A u. JRG-220 A). Abmessungen B: 483mm H: 133m m( 3HE ) T: 350 mm Gewicht: 12Kg Optional erhältlich ( siehe auch im Zubehör-Register ) :  Intern = 2x Bst Nr 33-175-02360 = 12V Bleiakku 12Ah 151x98x94mm oder  Intern = 2x Bst Nr 33-175-03470 = 12V Bleiakku 14Ah 151x98x95mm oder  Intern = 2x Bst Nr 33-175-01280 = 12V Bleiakku 26Ah 165x175x125mm oder  Intern = 1x Bst Nr 66-850-00821 = 24V Akkusystem ( 2x 12V 26AH )  oder  Extern = 2x Bst Nr 33-175-01320 = 12V Bleiakku 28Ah 166x175x125mm oder Extern = 2x Bst Nr 33-175-014150 = 12V Bleiakku 45Ah 198x171x166mm Folgende Ausführungen dieser 24V DC USV sind erhältlich : Bst Nr 66-850-00820 = 24V DC USV 19zoll Rackversion 3HE ( die Umschaltung erfolgt durch ein externen Kontakt oder optionales "Netzausfall-Relais" ) Bst Nr 66-850-00810 = 24V DC USV 19zoll Rackversion 3HE ( die Umschaltung erfolgt Automatisch )

Regulärer Preis: 539,00 €
Nur 1 auf Lager!
Rabatt
DC USV 24V NT 230V auf 24VDC 19zoll 3HE RM mit Ladegerät ohne Akku
DC USV 24V NT 230V auf 24VDC 19zoll 3HE RM mit Ladegerät ohne Akku

24V USV mit integriertem Ladegerät und Notstrommanagement in einem stabilen 19zoll Gehäuse (3HE) 24V DC USV mit integriertem Ladegerät und Notstrommanagement in einem stabilen 19zoll Gehäuse ( 3HE ) Bei Ausfall der Netzspannung erfolgt Umschaltung Automatisch auf 24V DC Notstromversorgung für 24V Verbraucher aller Art ( 24V Akku erforderlich ) Ideal für 24V DC Verbraucher aller Art wie ELA-Zentralen, ELA-Verstärker, Alarmtechnik, Sicherheitstechnik usw. Alle verwendeten Bauteile in dieser Baugruppe sind von höchster Qualität, so dass auch die in der Technik geforderte Dauerbelastbarkeit gesichert ist. Das Gerät übernimmt die Ladung von 24V Blei-Notstromakkus, wobei ein elektronischer Regelkreis die Batterie vor Überladung schützt. Die automatische Umschaltung auf den 24V DC Notstrombetrieb ist bereits integriert und erweitern den Einsatzzweck dieses Gerätes erheblich. Funktionen / Merkmale : 24V DC USV im Automatischem Verfahren   die Umschaltung der 24V Notstromversorgung bei Netzausfall erfolgt völlig automatisch auf die Klemmen.  Automatische Umschaltung auf Notstrombetrieb ( 24V DC )bei Netzausfall oder Netzschalter aus. Eingebauter Tiefentladeschutz für Akku 24V ( wenn die Akkuspannung bei DC-Betrieb unter ihren vorgegebenen Soll-Mindestwert abfällt, wird die automatische DC-Umschaltung deaktiviert! ). 2x 24V DC Ausgänge mit je 32 A über Schraubklemmen und 3x 24V DC Ausgänge mit je 16 A über Schraubklemmen Leicht zugängliche Sicherungen Automatische Ladung von 24V Notstrombatterien Kapazitäts Status LEDs 40%, 60%, 80%, FULL Schutzschaltung gegen Überladung und Überspannung der Batterie Ladevorganganzeige und Ladezustand-LED Status LED AC / DC über dem Netzschalter Verpolungsschutzschaltung für Akkus Integrierter Summer ( Buzzer Ein-Aus schaltbar auf der Frontseite ) Die Autonomiezeit hängt von den verwendeten Akkukapazität und der gezogenen Leistung der Verbraucher ab  Akkus nicht anbei. Akkus optional je nach benötigter Kapazität 2x12V 27Ah erhältlich Rückseite Schraubklemmen zum Anschluss einer externen Batterie. ( Bitte achten Sie darauf, dass entweder nur die interne oder die externe Batterie angeschlossen ist ) Technische Daten: Integrierter Netzschalter auf der Frontseite Eingang 230VAC 50/60Hz über 3polige Kaltgerätebuchse LED Status Anzeigen für AC-Power / Ladevorgang und Kapazitäts-Status LEDs 40%, 60%, 80%, FULL Ladegerät intern Ladeschlussspannung ca. 27,3V DC für 2x12V Akkus = 24V Akkupack ( Bleiakku only ) Platz innen im Gerät für 2x Bleiakkus = Gesamt-Nutzfläche: B: 330mm T: 175mm H: 125mm siehe weitere Bilder !  Mögliche Platz intern somit je Akku max B:165mm x T:174mm  H:125mm  Bleiakkus optional z.B. 2x 12V je 26Ah = 1x Satz = Bst-Nr. 66-850-00821 oder externe auch mit 12Ah, 14Ah ... 45Ah usw. Ladegerät Ladestrom maximal 2,5A bei 24V Stromverbrauch 105W Ausgänge für 24V DC Verbraucher 2x 24V DC Ausgänge mit je 32 A über Schraubklemmen auf der Rückseite 3x 24V DC Ausgänge mit je 16 A über Schraubklemmen auf der Rückseite 4pol Steuereingang über Schraubklemme für Stromausfallerkennung und Automatische Umschaltung Mögliche Ansteuerung trotzdem sind  Klemme: Power Control Out    In der Version -RM- diesen Anschluss nicht mit dem Leistungverteiler JPD-322A verbinden.    Für die Funktion der automatischen Umschaltung auf DC 24V der Ausgänge, brücken Sie    die Anschlüsse „Power Control Out“ und „Minus (–)“.    Diese Funktion ist als Servicebrücke gedacht, da bei abziehen der Brücke die Spannung an der       Anschlussleiste abfällt  Klemme Switched Out    Geschalteter Ausgang durch welchen bei Netzausfall, in Verbindung mit dem    Leistungsverteiler JPD-322 A, die DC-Stromversorgung des Relaisfeldes JRG-220 A gewährleistet wird.  Klemme unswitched Output ( Kleinleistung )    24V Fremdverbraucher wie Wählgeräte, Router, Notfall-Sprechstellen die am    umgeschalteten 24Volt Ausgang (unswitched out) des Gerätes betrieben werden,  bitte  erst unmittelbar vor    Inbetriebnahme anschließen. Akkus können sonst ungewollt entladen werden.     Primär ist der ungeschalteter 24V DC Ausgang, welcher auch im Alarmfall die ständige Notstromversorgung    für Fremdgeräte oder der digitalen Sprechstellen JRA051A/B und des Alarmschaltfeldes JES-120 A gewährleistet      Die Anschlussklemme „Unswitched Out“ wird nicht vom Tiefenentladeschutz überwacht. Abmessungen B: 483mm H: 133m m( 3HE ) T: 350 mm Gewicht: 12,5Kg Optional erhältlich ( siehe auch im Zubehör-Register ) :  Intern = 2x Bst Nr. 33-175-02360 = 12V Bleiakku 12Ah 151x98x94mm oder  Intern = 2x Bst Nr. 33-175-03470 = 12V Bleiakku 14Ah 151x98x95mm oder  Intern = 2x Bst Nr. 33-175-01280 = 12V Bleiakku 26Ah 165x175x125mm oder  Intern = 1x Bst Nr. 66-850-00821 = 24V Akkusystem ( 2x 12V 26AH )  oder  Extern = 2x Bst Nr. 33-175-01320 = 12V Bleiakku 28Ah 166x175x125mm oder Extern = 2x Bst Nr. 33-175-014150 = 12V Bleiakku 45Ah 198x171x166mm Folgende Ausführungen dieser 24V DC USV sind erhältlich : Bst Nr. 66-850-00820 = 24V DC USV 19zoll Rackversion 3HE ( die Umschaltung erfolgt durch ein externen Kontakt oder optionales "Netzausfall-Relais" ) Bst Nr. 66-850-00810 = 24V DC USV 19zoll Rackversion 3HE ( die Umschaltung erfolgt Automatisch )

Verkaufspreis: 849,00 € Regulärer Preis: 1.043,63 € (18.65% gespart)
Rabatt
DC USV 12V NT 230V auf 12V DC 3,5A ohne Akku
DC USV 12V NT 230V auf 12V DC 3,5A ohne Akku

DC USV 12V...13,8V Das akkugepufferte Netzteil (DC USV) im Metallgehäuse bietet eine unterbrechungsfreie Stromversorgung mit stabilisierter und einstellbarer Ausgangsspannung von 12-13,8Vdc und 3A Dauerstrom  Das im Netzteil angewandte Stabilisierungsystem liefert zuverlässig Spannung und bietet einen Überspannungsschutzgleich mit an. Störungen aller Art werden zuverlässig - optisch  -  angezeigt. Bei Ausfall der Netzspannung erfolgt eine sofortige online Umschaltung auf die Akkuversorgung. Durch eine Elektronik ist der Akku vor Über- bzw. Entladung geschützt. Diese Gleichspannungs-USV (DC USV) ist mit Kreisen zur Überwachung der Betriebszustände und mit technischen Ausgängen zum Signalisieren von Störungen und Ausfall der 230V Versorgungversehen.  Technische Daten: Aktuellste Ausführung mit Schaltnetzteil Technolgie Mit umfangreichen Schutzeinrichtungen wie:     Kurzschlusssicherung SCP Elektronisch, automatisch wiederhergestellt     Schutz im Batteriekreis SCP und umgekehrte Anschluss-Polarisation via Polymer-Sicherung     Überspannungsschutz OVP     Ueberspannungssicherungen >16V (automatisch wiederhergestellt)     Überspannungsschutz (AC-Ausgang)      Umschaltungssicherungen Varistoren     Anti-Sabotage-Schutz ( Tamper = Kontakt im Deckel )      Überlastungsschutz OLP     Sicherung im Akku-Batteriekreis OLP 105-150% der Netzteil-Leistung, automatisch wiederhergestellt     Kontrolle der Batterieladung und ihrer Erhaltungsladung (Wartung)      Schutz der Batterie vor übermäßiger Entladung (UVP)  Interner Sabotagekontakt (Tamper) Microswitch, NC-Kontakte (geschlossenes Gehäuse), max 0,5A 50V DC  Status LEDs für die optische Signalisierung von Systemzuständen und Störungen an der Frontseite Eingangsspannung: 230Vac über Klemmen mit PE ( 176..264VAC 50/60Hz )  Internes Kombi Netzteil mit Laderegler für angeschlosene Akkus ( Bleiakkus 1...17Ah )  Netzteil-Leistung Pmax 48Watt  Leistungsfähigkeit 87%  Ausgangsspannung stabilisiert über Poti ist die Sannung nachstellbar +/-15%  Spannung DC 10,2...12...13,8Volt DC ( Restwelligkeit: 120mV pp max ) Ausgangsstrom: 3,0A + 0,5A für die Akkuladung ( max 3,5A )  Anschlüsse Netzteil 230VAC ( L + N + PE ) über Schraubklemmen bis 2,5qmm ( Input 176-264VAC 50/60Hz ) 1x 3pol Kabel mit Molexstecker für Status-LEDs Frontdeckel 2x Kabel für optionalen Bleiakku ( Pufferakku ) 2x Schraubklemmen bis 2,5qmm für den Ausgang ( Last ) ( - / +  )    Akkupufferung bzw. Notstromakku mit     optional erhältlichem Standard 12V Bleiakku 1,2....7,2....17Ah     Die Autonomiezeit der DC USV hängt immer von der Kapazität des angeschlossenen Akkus ab     Batterieladestrom max 0,5A  Kontrolle der Batterieladung und ihrer Wartung ( Erhaltungsladung etc. )  Schutz der Batterie vor Tiefentladung UVP U<9,5V ( +/- 5%) – Abschaltung der Batterieklemme Max. Platzfach für Akku im Gehäuse: B:207mm H:220mm T:80mm  Zusatzinfo: natürlich können auch größere Akku einfach außerhalb des Gehäuses angeschlossen werden !  Abmessungen Metallgehäuse: B: 235mm  H: 305mm T:82mm mit Abstandsfüsse 90mm  Stahlblech 0,7mm, Farbe Weiss RAL9003  Das Gehäuse besitzt einen Abstand vom Montageboden zur Führung der Verkabelung. Konvektive Kühlung ohne Lüfter  Betriebstemperatur -10ºC...+40ºC Akkupufferung z.B. mit optional erhältlichem 12V 7,2Ah Bleiakku z.B. unsere Artikel Nr.: 33-175-00054 = 12V 7,2Ah LONG (siehe Zubehör-Register ) Empfehlung Akku mit 17Ah Art-Nr 33-175-01305 oder 18AH = Art-Nr 33-175-01271 Auch in der Sicherheitstechnik gilt "Eine Kette ist nur so stark wie ihr schwächstes Glied". Wird ein Sicherheitssystem mit einer instabilen oder nicht ausfallsicheren Spannungsversorgung betrieben, ist die Funktionsfähigkeit des ganzen Systems in Frage gestellt. Das Netzteil mit USV Funktion (wenn Akku bestückt) verfügt neben der Möglichkeit einer Akkupufferung zur Ausfallsicherung, auch über technische Funktionen, welche Störungen erkennen und melden können. Dadurch können Fehler rasch erkannt und beseitigt werden und somit ein Funktionsausfall des Sicherheitssystems durch fehlende oder instabile Spannungsversorgung verhindert werden. Zusatzinfo zur Serie der DC-USV + folgende Ausführungen gibt es derzeit  ( ggf. unter Suche oder unter Register ähnliche Produkte )  Bst Nr 66-860-02040 = DC USV 230Vac auf 12V  1A  LED Spannung für Akkus 1,2....7,2Ah im Gehäuse oder bis zu 12Ah ext Bst Nr 66-860-02005 = DC USV 230Vac auf 12V  2A  mit Akkuanschluss 1,2....7,2Ah im Gehäuse oder bis zu 17Ah extern  Bst Nr 66-860-02150 = DC USV 230Vac auf 12V  5A  mit Akkuanschluss  3......17Ah im Gehäuse oder bis zu 60Ah extern Bst Nr 66-860-02110 = DC USV 230Vac auf 12V 10A  mit Akkuanschluss 7,2....40Ah im Gehäuse oder bis zu 100Ah extern Bst Nr 66-860-02120 = DC USV 230Vac auf 12V 10A  mit Akkuanschluss 7,2....100Ah ( ohne Akkufach = Akku muß extern ) 

Verkaufspreis: 114,00 € Regulärer Preis: 189,00 € (39.68% gespart)
Rabatt
DC USV 12V NT 230V auf 12V DC 3A ohne Akku
DC USV 12V NT 230V auf 12V DC 3A ohne Akku

DC USV 12V...13,8V Das akkugepufferte Netzteil (DC USV) im Metallgehäuse bietet eine unterbrechungsfreie Stromversorgung mit stabilisierter und einstellbarer Ausgangsspannung von 12-13,8Vdc und 3A Dauerstrom Das im Netzteil angewandte Stabilisierungsystem liefert zuverlässig Spannung und bietet einen Überspannungsschutzgleich mit an. Störungen aller Art werden zuverlässig - optisch  -  angezeigt. Bei Ausfall der Netzspannung erfolgt eine sofortige online Umschaltung auf die Akkuversorgung. Durch eine Elektronik ist der Akku vor Über- bzw. Entladung geschützt. Diese Gleichspannungs-USV (DC USV) ist mit Kreisen zur Überwachung der Betriebszustände und mit technischen Ausgängen zum Signalisieren von Störungen und Ausfall der 230V Versorgungversehen. Das akkugepufferte Netzteil im Metallgehäuse bietet eine unterbrechungsfreie Stromversorgung mit stabiler und einstellbarer Ausgangsspannung von 12..13,8Vdc und 3A Dauerstrom mit angeschl. Akku an. Das im Netzteil angewandte Stabilisierungsystem liefert zuverlässig Spannung und bietet einen Überspannungsschutz gleich mit an. Störungen aller Art werden zuverlässig; optisch angezeigt.Bei Ausfall der Netzspannung erfolgt eine sofortige online Umschaltung auf die Akkuversorgung, durch eine Elektronik ist der Akku vor Über- bzw. Entladung geschützt. Diese Gleichspannungs-USV ( 12VDC USV ) ist mit Kreisen zur Überwachung der Betriebszustände und mit technischen Ausgängen zumSignalisieren von Störungen und Ausfall der 230V Versorgung versehen.Das Netzteil wurde gemäß den Anforderungen von EMC und LVD der Europäischen Union entworfen.Eigenschaften:Statusausgänge für die Weiterverarbeitung von Status- und Störungsmeldungen2 integrierte Relais-Ausgänge zur Meldung der Ereignisse "Batterie Schwach" und "Netzausfall" ( AC-Alarm )Status-LEDs wie folgt auf der FronttafelAC-Power = 220-240V Netzstrom OKDC-Output OKBatterie / Akku laden ( charge )Batterie schwach ( Batterie Low Alarm )+ Interner Sabotagekontakt mit Klemme Tamper+ Eingangsspannung: 230Vac 50Hz ( 100-240VAC SNT ) über Klemmen mit PE+ Ausgangsspannung linear stabilisiert über Poti einstellbar von+ Ausgangsspannung bei Netzbetrieb 12-14V einstellbar+ Ausganspannung bei Notstrombetrieb 10,0-12,8V je nach Akkustustand+ Ausgangsstrom: 3A in verb. mit opt. erh. Akku.+ Akkupufferung bzw. Notstromakku mit optional erhältlichem 12V Bleiakku 7,2Ah ( Range 1,2Ah...7,2Ah )max Ladestrom für Akku 0,8AKontakte für Bleiakku = 2x 6,3mm Flachstecker üblichste ( Rot + Schwarz )Integrierter Tiefentladeschutz für den Akku Max. Platzfach für Akku im Gehäuse : B: 188mm H: 132mm T: 78mm+ Gehäuse ist abschließbar+ Abmessungen Metallgehäuse: B: 196mm H: 225mm T: 81mm+ Gewicht: 3,2Kg ohne Akku.Akkupufferung: mit optionalem 12V 7,2Ah Notstromakku (z.B. Artikel Nr.: 33-175-00054 )

Verkaufspreis: 106,66 € Regulärer Preis: 155,00 € (31.19% gespart)